



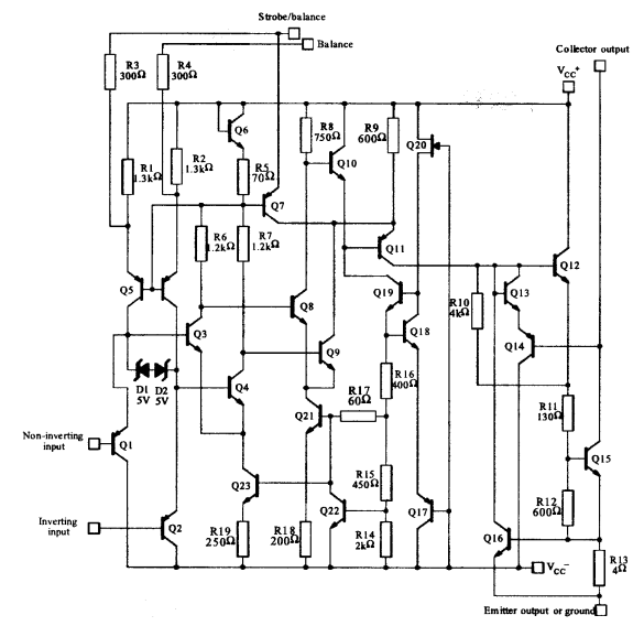
TeLm311dKo te whakapae whakapae e tiaho ana ma te kaha ki te tautoko i te maha o nga taonga hiko.Ko tana hoahoa e tino pai ana ki te whakahaere me nga taonga totika takirua i whakamahia mo te whakatipu mahi, penei i te ± 15 v, a ka piri ke atu ki te 5 V V.Ko tenei ngawari e whakarei ana i tana mahi i roto i nga tono hiko e maha, ka taea e koe ki nga mahi toi e whakakotahi ana i nga mea whakapaipai me te mamati.Ko te painga ngoikore e takoto ana ki te whakamahi i tenei taapiri ki nga tikanga hoahoa hoahoa matatini.
Ko te LM3111D e tu ana me tana whakahiato whanui e hipoki ana i te nuinga o nga waahanga TTL me nga waahanga arorau o Mos.Ko tenei ahuatanga e rite ana ki te waahanga hihiri i roto i nga taiao hiko o te ao hou.Ko te ngawari ki te whakakotahi i tenei kaiwhakapiri ki te whakauru-tohu tohu, ki te whai i te maha o te whakaheke i te tohu whanaketanga.
Ko te whai i te kaha ki te taraiwa tika ki nga rama me nga taatai, ka taea e te LM3111 te whakahaere ki te 50 v i tenei wa o te 50 MA.He mea whakamiharo tenei ahuatanga mo nga tono e whakahaeretia tika ana e te Kaihaututu i nga taputapu peripheral, ka taea nga punaha whakahaere aunoa.Ko te whai huatanga o te LM3111 ki te mahi i enei mahi ka pa mai ki nga horopaki ahumahi, kei te whakamatautauhia te pono i raro i nga momo tikanga.Ko te nuinga ko te mea nui ko te whakaurunga whakauru me te putanga wehe, e kaha ana koe ki te ahotea i roto i te hoahoanga o te punaha.Ma te whakarite ka taea e te Kaitirotiro te pana i nga kawenga kua whakaatuhia me te pono, ka taea e koe te whakatutuki i te kaha o te wawaotanga o te tohu tohu nui i roto i nga punaha maamaa.
|
Āhuatanga |
Tautanga |
|
Te whakauru urunga nui |
150 na |
|
Ko te kohinga nui o naianei |
20 na |
|
Te whānuitanga whakaurunga whakauru |
± 30 v |
|
Te kohi kaha |
135 mw i te ± 15 v |
|
Taha Taha |
+5 v ki te ± 15 v |
|
Whakaputa i naianei |
50 Ma |
|
Tuhinga |
Parapara |
|
Te mana koiora |
Hohe (Whakahoutia Whakamutunga: 7 marama ki muri) |
|
Te wa nui o te wheketere |
25 wiki |
|
Maunga |
Maunga Matapihi |
|
Momo Momo |
Maunga Matapihi |
|
Paati / Take |
8-huatau (0.154, 3.90mm whanui) |
|
Tuhinga o mua |
8 |
|
Taumaha |
4.535924G |
|
Te maha o nga waahanga |
1 |
|
Pāmahana whakahaere |
0 ° C ~ 70 ° C |
|
Whiu |
Ngongo |
|
Waehere Jesd-609 |
e4 |
|
Wahanga Mana |
Kakama |
|
Taumata Maha Kore (MSL) |
1 (mutunga kore) |
|
Tuhinga o mua |
8 |
|
Waehere Eccn |
Taringa- |
|
Tuhinga |
Te Whanui Whanui |
|
Whakamutu mutunga |
Nickel / Palladium / Gold (NI / PD / AU) |
|
Te wehenga mana Max |
710mw |
|
Tūnga kāpene |
Takirua |
|
Puka Tono |
Wilm Wilk |
|
Te maha o nga mahi |
1 |
|
Taha Taha |
15v |
|
Tau waahanga |
Lm311 |
|
Takenga PIN |
8 |
|
Momo Putanga |
DTL, Mos, Ort-Collegler, Open-emit, Rtl, TTL |
|
Te huringa tuku |
15v |
|
Te maha o nga waahanga |
1 |
|
Ko te tuku tohu |
7.5MA |
|
Te wehenga mana |
710mw |
|
Whakaputa i naianei |
50Ma |
|
Ko te tuku a Max |
6MA |
|
Whakaroa wehenga |
200 ns |
|
Ko te waa o naianei |
7.5MA |
|
Tahuri i te wa roa |
200 ns |
|
Te wa whakautu |
200 ns |
|
Ngaohiko - tohaina, kotahi / rua (±) |
5v ~ 30v ± 2.5v ~ 15v |
|
Putanga o naianei ia ia hongere |
200PA |
|
Te Urunga Whakauru (vos) |
7.5mv |
|
Neg Hooss Tool - NOM (VSUP) |
-15v |
|
Nga hua o te ngaohiko |
106.02db
|
|
Te toharite o te waa o te waa - Max (iib) |
0.3μA |
|
Tuhinga o mua |
250na |
|
Ngaohiko tuku rua |
9V |
|
Te whakauru i naianei |
250na |
|
Ngaohiko - Inputist Inputist (Max) |
7.5mv @ ± 15v |
|
Nāianei - Input Bias (Max) |
0.25μa @ ± 15V |
|
Tōroa |
1.25mm |
|
Roa |
5mm |
|
Whānui |
4mmm 2mm |
|
Tae ki te svhc |
No svhc |
|
Whakapiki te radiation |
Kāo |
|
Te mana o te rohs |
RoHS3 |
|
Ārahi |
Ārahi |







Ko Stmicroelectrocs e tu ana i roto i te hangarau semiconductor, te tango i te matatau nui ki te microelectrocs hei whakaihiihi i te ahunga whakamua.Ma te kaha o te whakangao nui me te kōpaki IP whanui, te tautoko i te stmicroelectrocs tona turanga i roto i te umanga.Ma te whakaatu i nga tohungatanga i roto i te hangarau-i-maramara (SoC), ka tino whai kiko nga momo hangarau hangarau, kei a ia te kaupapa nui o te tipu hangarau hangarau hou.
Ka rite ki te mana hihiri i roto i te microelectronics, straicroelectrocs superhealets i nga tikanga auaha i roto i nga tikanga matatau.Ko enei tikanga kaore anake te whakatika i nga hangarau o mua engari ka whakatika ano i te huarahi mo te ahunga whakamua i roto i te whakawhitiwhiti korero, te kaha, me te tauine.Ko te hangarau-a-papa-hangarau te mahi nui i roto i o raatau whakataunga, ko te tuku i te whakauru o nga mahi maha i roto i te maramara kotahi.Ko te whakaurunga penei i te whakauru i te hoahoa hua, nga utu e ohaoha ana, ka whakapiki i te mahi mahi.
Tena koa tukuna mai he uiui, ka whakautu wawe taatau.
I roto i nga waahanga hiko, ko te LM311 IC te mahi ma te aro mātai me te whakatauira i nga puia whakauru kia kitea ai te rangatira, te whakahaere i nga whakawa mo te rua.Ko taua taumahinga ko te kaupapa matua ki nga tono e hiahia ana ki te mohio ki te tupapaku, penei i te rapu kore-whakawhiti i roto i te mana whakahaere ac.
Te whakamahinga o te PIN whakauru whakauru me te aukati PIN kore-aukati i roto i te tohu i nga tikanga whakaputa.Ko te huringa teitei o te titi kore-aukati e akiaki ana i te putanga ki te piki ki runga, ahakoa, he iti te noho.Ko tenei tikanga he mea nui i roto i nga tohu tohu sensor, kei reira te whakatika i nga hapa o te whakapae he rite tonu te whakatutukihia.
Ko te mahi a te Ahuru LM311 e arotahi ana ki te aromatawai i nga tohu tohu whakauru me te whakatau i a raatau hierarchy.Ko te aromātai-kore e whakaatu ana i te hua e tautoko ana i nga kaupapa matihiko-a-rorohiko.Ko tana whakautu tere he mea kaha mo nga punaha whakahaere a ahumahi i nga awe o te waa angitu i te angitu.
Ko te raupapa, ko te LM111, LM211, me te LM311, e whakaatu ana i nga kaiwhakatika ngaohiko teitei-tere i hangaia mo te utu moni me nga rama.Ko enei kaiwhakawhanake e whakaatu ana i nga ahuatanga ki te nui ake o nga puia me nga kauhau, na reira e tautoko ana i te whānuitanga o nga whakamahinga o nga waahanga penei i te miihini me te whakawhiti korero.
Ko Stmicroelectronics te tuku i te LM3111D, ahakoa he rereke nga rereketanga o te whakaingoa, nga tohu ranei ka puta mai na te whakarereketanga a-rohe.Ko te mohio ki enei rereketanga he whai hua mo nga miihini e kaha ana ki te whakapau kaha ki te whakarereke i nga punaha rereke rereke o te ao.
i te 2024/11/14
i te 2024/11/14
i te 8000/04/17 147713
i te 2000/04/17 111748
i te 1600/04/17 111324
i te 0400/04/17 83638
i te 1970/01/1 79295
i te 1970/01/1 66791
i te 1970/01/1 62953
i te 1970/01/1 62842
i te 1970/01/1 54038
i te 1970/01/1 52010